Mosfet loại hiếm (depletion mosfet de mosfet)

Ta thấy rằng khi áp một điện thế âm vào JFET kênh N thì vùng hiếm rộng ra. Sự gia tăng của vùng hiếm làm cho thông lộ hẹp lại và điện trở của thông lộ tăng lên. Kết quả sau cùng là tạo ra dòng điện ID nhỏ hơn IDSS.

Bây giờ, nếu ta áp điện thế dương VGS vào JFET kênh N thì vùng hiếm sẽ hẹp lại (do phân cực thuận cổng nguồn), thông lộ rộng ra và điện trở thông lộ giảm xuống, kết quả là dòng điện ID sẽ lớn hơn IDSS.

Trong các ứng dụng thông thường, người ta đều phân cực nghịch nối cổng nguồn (VGS âm đối với JFET kênh N và dương đối với JFET kênh P) và được gọi là điều hành theo kiểu hiếm.

JFET cũng có thể điều hành theo kiểu tăng (VGS dương đối với JFET kênh N và âm đối với JFET kênh P) nhưng ít khi được ứng dụng, vì mục đích của JFET là tổng trở vào lớn, nghĩa là dòng điện IG ở cực cổng - nguồn trong JFET sẽ làm giảm tổng trở vào, do đó thông thường người ta giới hạn trị số phân cực thuận của nối cổng - nguồn tối đa là 0,2V (trị số danh định là 0,5V).

Tuy JFET có tổng trở vào khá lớn nhưng cũng còn khá nhỏ so với đèn chân không. Để tăng tổng trở vào, người ta đã tạo một loại transistor trường khác sao cho cực cổng cách điện hẳn cực nguồn. Lớp cách điện là Oxyt bán dẫn SiO2 nên transistor được gọi là MOSFET.

Ta phân biệt hai loại MOSFET: MOSFET loại hiếm và MOSFET loại tăng.

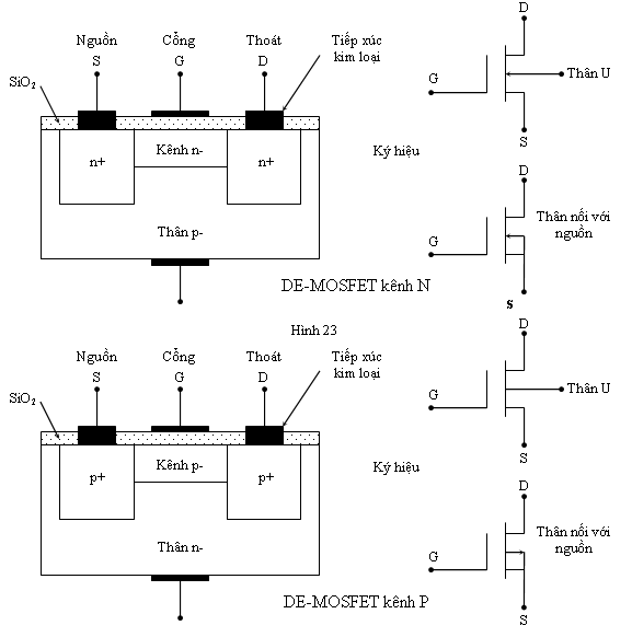
Hình sau đây mô tả cấu tạo căn bản MOSFET loại hiếm (DE - MOSFET) kênh N và kênh P.

Chú ý rằng DE - MOSFET có 4 cực: cực thoát D, cực nguồn S, cực cổng G và thân U (subtrate). Trong các ứng dụng thông thường, thân U được nối với nguồn S.

Để DE-MOSFET hoạt động, người ta áp một nguồn điện VDD vào cực thoát và cực nguồn (cực dương của nguồn điện nối với cực thoát D và cực âm nối với cực nguồn S trong DE-MOSFET kênh N và ngược lại trong DE-MOSFET kênh P). Điện thế VGS giữa cực cổng và cực nguồn có thể âm (DE-MOSFET kênh N điều hành theo kiểu hiếm) hoặc dương (DE-MOSFET kênh N điều hành theo kiểu tăng)

Khi VGS = 0V (cực cổng nối thẳng với cực nguồn), điện tử di chuyển giữa cực âm của nguồn điện VDD qua kênh n- đến vùng thoát (cực dương của nguồn điện VDD) tạo ra dòng điện thoát ID. Khi điện thế VDS càng lớn thì điện tích âm ở cổng G càng nhiều (do cổng G cùng điên thế với nguồn S) càng đẩy các điện tử trong kênh n- ra xa làm cho vùng hiếm rộng thêm. Khi vùng hiếm vừa chắn ngang kênh thì kênh bị nghẽn và dòng điện thoát ID đạt đến trị số bảo hoà IDSS.

Khi VGS càng âm, sự nghẽn xảy ra càng sớm và dòng điện bảo hoà ID càng nhỏ.

Khi VGS dương (điều hành theo kiểu tăng), điện tích dương của cực cổng hút các điện tử về mặt tiếp xúc càng nhiều, vùng hiếm hẹp lại tức thông lộ rộng ra, điện trở thông lộ giảm nhỏ. Điều này làm cho dòng thoát ID lớn hơn trong trường hợp VGS = 0V.

Vì cực cổng cách điện hẳn khỏi cực nguồn nên tổng trở vào của DE-MOSFET lớn hơn JFET nhiều. Cũng vì thế, khi điều hành theo kiểu tăng, nguồn VGS có thể lớn hơn 0,2V. Thế nhưng ta phải có giới hạn của dòng ID gọi là IDMAX. Đặc tuyến truyền và đặc tuyến ngõ ra như sau:

Như vậy, khi hoạt động, DE-MOSFET giống hệt JFET chỉ có tổng trở vào lớn hơn và dòng rỉ IGSS nhỏ hơn nhiều so với JFET.